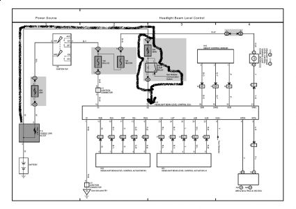
2002 Lexus Rx300 Headlight
"Sparky's Answers 2002 Lexus RX300 Passenger Low Beam , Headlights for 2002 Lexus RX300 for sale eBay, 2002 Lexus RX300 Passenger Low Beam Headlight Does Not Work, Low Beam Headlight Bulb For 2001 2003 Lexus LS430 2002 , Repair Guides, 2001 Lexus RX 300 No High Beams: Both High Beams Fail to , 2001 2003 Lexus RX300 Halogen New Passenger Side Headlight, 1999 2000 Lexus RX300 New Passenger Side Headlight, Repair Guides, Please help! Warning light Club Lexus Forums, 1999 03 LEXUS RX300 JDM HARRIER HID LEFT DRIVER HEAD LIGHT , Lexus RX Smoked LED Rear Bumper Lights , Repair Guides Overall Electrical Wiring Diagram 2001 , Repair Guides Overall Electrical Wiring Diagram 2005 , Blown Fuse Check 2001 2007 Toyota Highlander 2002 Toyota , Repair Guides, My E300 TurboDiesel PeachParts Mercedes Benz Forum"















