2015 Subaru Forester Set Clock
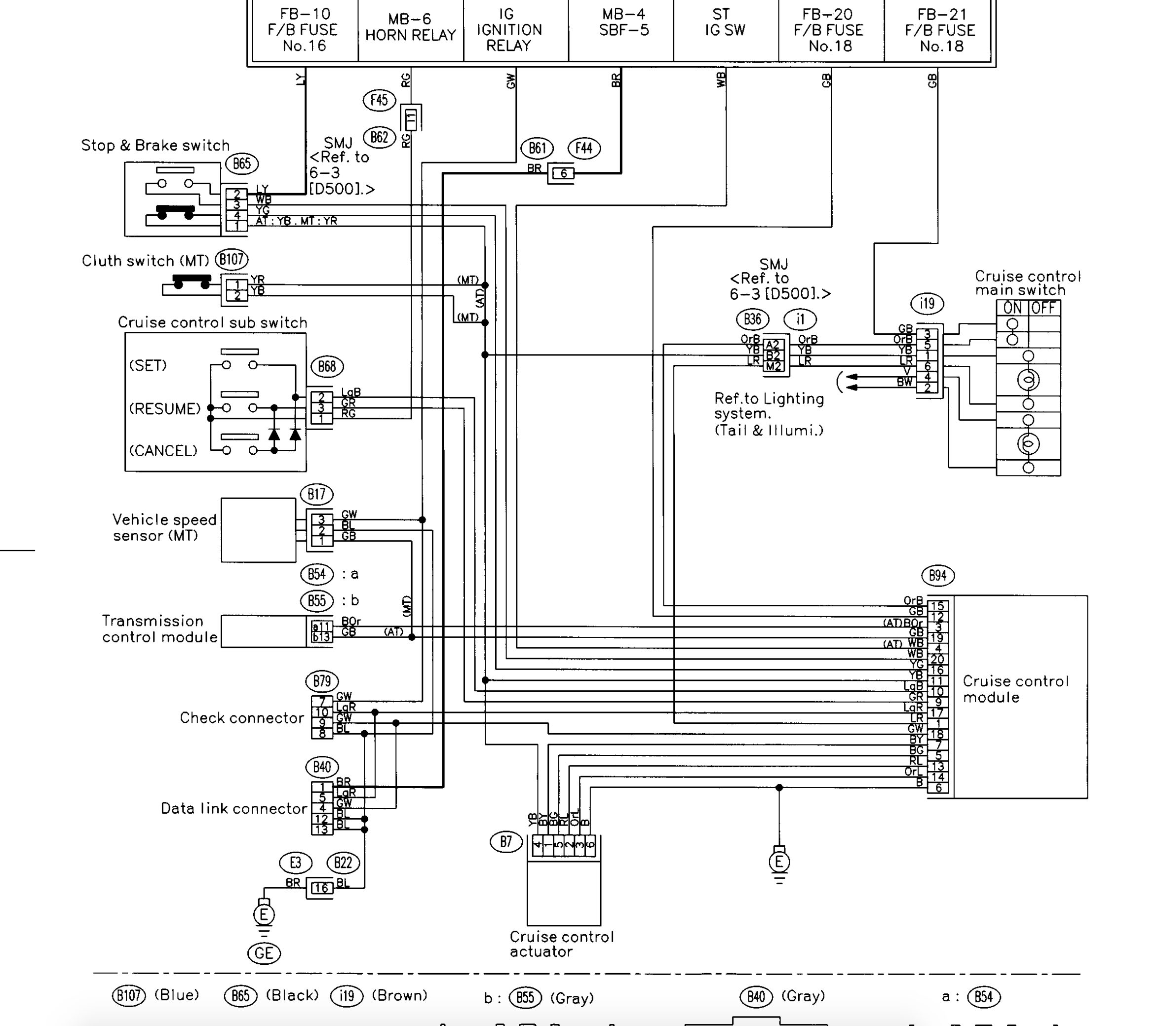
" Subaru Forester Time or Clock setting YouTube, 2015 2017 WRX STI and 2017 Forester Clock Reset East , Oil Filter Change Subaru Forester 2009 2013 2009 , Cruise control install help needed! 1990 to Present , CarCareKiosk All Videos Page Scion FR S 2013, 2015 Hyundai Sonata Active - reviewed by a fleet driver , 2013 Pace American Cars for sale, CarCareKiosk All Videos Page Scion FR S 2013, , , , , , , , , "
Best Post
Popular Post
✔ Volvo s80 2004 power steering fluid
✔ Mini cooper s mirror covers
✔ 2005 subaru outback dash
✔ Mini cooper mc40 for sale usa
✔ Rolls royce griffon wikipedia
✔ Mercedes benz gle new
✔ Mercedes benz 750
✔ Mercedes benz gl 350 dijual
✔ Mercedes benz dealership arlington
✔ Volvo xc90 2010 towing capacity
✔ Subaru ascent commercial
✔ Rolls-royce north america political action committee
✔ 2001 subaru outback problems
✔ 2009 subaru forester ac belt





